

大氣污染是我國目前突出的環境問題之一,絕大多數的來源是工業廢氣。大量工業廢氣排入大氣,必然使大氣環境質量下降,給人體健康帶來嚴重的危害。催化燃燒有機廢氣吸附催化一體化裝置對有機氣體進行凈化,活性炭為吸附劑,具有吸附性能好,流體阻力低的特點。
一、 催化燃燒有機廢氣吸附一體化設備概述
有機廢氣吸附催化一體化裝置是我公司根據多年廢氣治理經驗研制成功的節能效率、無二次污染的新型廢氣處理設備,經眾多的用戶使用,得到認可。該裝置主要適用的有機廢氣是不宜采用直接燃燒或催化燃燒法及吸附回收法處理,催化燃燒對大風量、低濃度的處理場合,可獲得滿意的處理效果。
二、 有機廢氣吸附一體化設備用途
有機廢氣處于常溫、大風量、濃度偏低、特性易揮發,可處理有機溶劑種類包括苯類、酮類、酯類、醛類、醚類、烷類及其混合氣體。
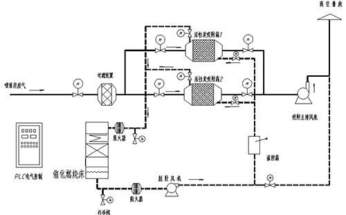
三、 有機廢氣吸附一體化工作原理
首先干式過濾器去除有機廢氣的部分粉塵顆粒物,然后把適合吸附條件的有機廢氣,送入活性炭吸附箱進行吸附凈化。潔凈氣體由主排風機排入大氣。吸附裝置配有備用吸附箱 1 套,活性炭吸附飽和后,控制閥門切換至催化燃燒脫附狀態。脫附系統采用在線脫附(也可采用離線脫附),吸附過程為連續式處理工藝 7*24H ,備用吸附裝置投入使用,飽和吸附箱進行脫附,有機廢氣脫附后活性炭箱預備下次循環使用。


冀公網安備13098102000529號